New Holland E385 Tier3 Excavator Workshop Manual PDF
[01/2006]The workshop manual can quickly and easily calibrate the equipment to troubleshoot it and fix hardware problems, to solve problems. Also, the workshop manual helps quickly and easily troubleshoot equipment, solve problems.
CONTENTS:
SAFETY PRECAUTIONS
Section 1 GENERALITIES
Section 2 SAFETY PRECAUTIONS
Section 3 SAFETY PLATES
OPERATIONAL PRINCIPLE
Section 1 GENERAL
Group 1 Specifications
Group 2 Component Layout
Section 2 SYSTEM
Group 1 Mechatro Control System
Group 2 Mechatro Controller
Group 3 Hydraulic System
Group 4 Electrical System
Section 3 COMPONENT OPERATION
Group 1 Hydraulic Pump Assy
Group 2 Pilot Valve
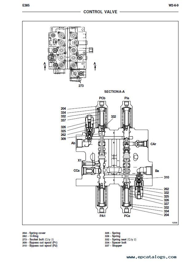
Group 3 Control Valve
Group 4 Swing Device
Group 5 Travel Device
Group 6 Swivel Joint
Group 7 Cylinders
Group 8 Air Conditioner
OPERATIONAL PERFORMANCE TEST
Section 4 OPERATIONAL PERFORMANCE TEST
Group 1 Introduction
Group 2 Standard Performances
Group 3 Test Procedures
Group 4 Mechatro Controller Adjustment
TROUBLESHOOTING
Section 5 TROUBLESHOOTING
Group 1 Mechatro Control
Group 2 Hydraulic System
Group 3 Electrical System
Group 4 Engine
REPAIR INSTRUCTIONS
Section 1 GENERAL INFORMATION
Group 1 Precautions for Disassembly and Assembly
Group 2 Tightening Torque
Section 2 UPPERSTRUCTURE
Group 1 Cab
Group 2 Air Conditioner
Group 3 Counterweight
Group 4 Main Frame
Group 5 Pump Device
Group 6 Control Valve
Group 7 Swing Device
Group 8 Pilot Valve
Group 9 Solenoid Valve Unit
Section 3 UNDERCARRIAGE
Group 1 Swing Bearing
Group 2 Travel Device
Group 3 Swivel Joint
Group 4 Track Adjuster
Group 5 Front Idler
Group 6 Upper and Lower Roller
Group 7 Tracks
Section 4 FRONT ATTACHMENT
Group 1 Front Attachment
Group 2 Cylinders
This is the best online file, both for experienced craftsmen and for beginners, as prepared by experts in this field.
Features of the Manual
Format: PDF
Language: English
Pages: 707
Compatible with all versions of Windows, Mac, Linux, iPhone, iPad, and Android
This workshop manual includes repair and workshop information, detailed information about service, charts, and diagrams for excavator New Holland E385 Tier3.
FAQs
How do I download the manual?
You can receive this information in one second. Immediately after payment, we send you the online file by email to your email address within 1-10 minutes of your purchase. So please make sure your email address is correct. Please check your spam/junk folder if you don't see it in your inbox.
Is the manual printable?
Working with this manual, you can easily copy, save, and print the information you need. If necessary, you can print pages, pictures, charts, or the entire manual completely.
Still have questions?
In case of any questions, you can write to us and we will help you.
Screenshots for New Holland E385 Tier3 Excavator Workshop Manual PDF:
Our company provides for sale original spare part catalogs, workshop manuals, diagnostic software for all models of engines, cars, trucks, buses, forklifts, tractors, harvesters, cranes, buldozers, generators, construction and agricultural machines, motorcycles. To purchase a catalog online, please add the product to your cart, fill in the contact form online. Our managers proceed your order the same day.
Related products for New Holland E385 Tier3 Excavator Workshop Manual PDF:
New Holland Electronic Service Tool CNH EST 9.14 [2026] Engineering Diagnostic Software
The dealer software Electronic Service Tools CNH EST 9.14 update 1 (ex v9.3, v9.4, v9.5, 9.6, 9.7) with the highest engineering access Level available for download or shipping worldwide with online support!
250$
[04/2026]
|
CNH Display Codes for the Paid Features 2023 v1.1
The app generates codes for CNH displays to unlock paid features. Codes are entered through the display
3999$
[2024]
|
CNH Approval Password Generator 2023 NBV2
CNH (Case/New Holland) Generate approval passwords for Blank ECU, ECU Reassignment, and Download Crash Recovery; Supported ECU types: EDCMS62, EDC7, CNHEDC7UC31, EDC16C39.
1199$
[11/2024]
|
CNH Firmware Decrypt Encrypt Tool (FEDT) v2022.22
CNH Firmware Encrypt & Decrypt tool 2022.22 is Windows desktop software that supports decryption and encryption for *.enc and *.cre files from CNH.
999$
[12/2023]
|





